
减温减压装置广泛用于电力、石化、冶金、机械、轻纺、造纸、供热和制冷等工业领域。在这些工业领域都是以蒸汽、热水作为动力能源,但各行各业由于制造工艺的需要其参数往往与锅炉蒸汽参数或汽轮机抽汽参数不匹配。减温减压装置可对电站或工业锅炉以及热电厂等处输送来的蒸汽进行减温和减压,使蒸汽温度和压力达到生产工艺所需的要求。
随着现代电站机组的迅速发展,大流量高参数机组大量使用,各种大变工况条件随处发生,尤其是流量变化范围大,减温和减压幅度变化大,传统减温减压已不能满足现代机组变工况的需要。
减温减压阀是减温减压装置中的关键部件,减温减压阀的性能直接影响整个减温减压装置的性能。
“第一代”就是减温与减压分体式,喷水减温阀门采用给水分配阀(有回水),喷嘴采用固定式(流通面积不变),执行机构采用角行程形式。
“第二代”就是减温与减压合体式(减温减压在同一阀内完成),喷水减温阀门采用给水分配阀(有回水),喷嘴采用固定式(流通面积不变),执行机构采用角行程形式。
国内现役减温减压阀基本上是双座平衡式结构的第三代减温减压阀和单座套筒式结构的第四代减温减压阀,第三代减温减压阀是双座结构,不易密封,泄漏量大,第三代减温减压阀的减温是在阀瓣上开小孔,减温水的喷嘴流通面积不变,当流量变化较大时,减温水的雾化效果不能达到使用要求。
第四代减温减压阀为单座套筒结构,内部采用雾化喷嘴,结构复杂,内腔容积较大,并且采用双球结构,进出口不在同一水平线上,体型偏大、成本较高。第三代和第四代减温减压装置都是单调节式,不能满足复杂工艺参数的使用要求。
工作原理
1、减温原理
减温的基本原理是将减温水直接喷入过热蒸汽,经喷嘴雾化的减温水从蒸汽中吸收热量、升温、汽化与蒸汽混合,从而达到降低蒸汽温度的作用。为了提高蒸汽品质,一般减温后的蒸汽温度应控制在高于饱和蒸汽温度5℃以上。
2、减压原理
减压的工作原理是蒸汽通过减温减压阀(减压阀)或节流孔板(节流罩),流通面积减少,使蒸汽动能增加造成压力损失,蒸汽的压力能随之减少而达到减压的目的。

第五代减温减压装置
第五代减温减压装置由第五代减温减压阀及节流孔板组成的减压系统;给水调节阀与节流阀、止回阀等组成的给水系统;安全阀与蒸汽管道等组成的安全保护系统等三部分组成,并由热力控制装置进行自动控制。
蒸汽的减压过程是由减温减压阀和节流孔板来实现;蒸汽的减温过程是将减温水由喷嘴喷入阀腔内和蒸汽在阀内直接混合来实现。安全保护系统的作用是当蒸汽管道内的压力超出允许值时,将蒸汽排向安全地点,使管道内蒸汽压力保持在允许值内,以保证减温减压装置及用汽设备的安全运行。减温减压阀的压力调节是通过压力变送器和调节器,再由电动(气动)执行机构操纵,带动与减温减压阀阀瓣相连的阀杆,使阀瓣在套筒内上下运动,以改变介质流通面积来达到节流减压的目的;减温减压阀的温度调节是减温水经调节阀粗调后由喷嘴(阀瓣上喷嘴孔的相对流通面积与减压实现同步可调)喷入阀腔内,与高速蒸汽混合雾化,使蒸汽温度降到工艺要求。
第五代减温减压阀阀体采用球形,上下腔均为半球形流线型结构,有利于流体的无阻塞流动。减压通过阀座及套筒实现多级减压。在执行机构的推动下,改变阀瓣与阀座之间的流道面积,从而达到第一次可调节减压,以及调节减温的目的。同时改变套筒与阀瓣之间的流通面积,实现同步的第二次减压。

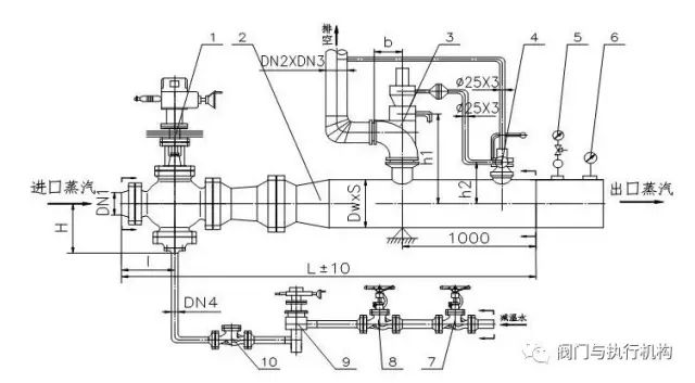
如图,阀杆(件号5)上下移动,带动阀瓣(件号8)上下移动,从而改变阀瓣与阀座(件号7)之间的流通面积,同时改变套筒(件号6)的流通面积,实现两级减压同步调节。通过阀瓣上下移动,同时改变喷嘴活塞与阀瓣上喷嘴孔的相对流通面积,从而改变减温水的流通面积,达到减温可调的目的。
装置的仪表监控系统
第五代减温减压装置还设有仪表监控系统。仪表与监控系统的主要功能是对减温减压装置的压力、温度、流量等热工参数进行监测、显示、报警、控制,确保装置安全、可靠、稳定运行,主要由监控微机、现场监控柜、一次仪表、监测传感器、流量计及控制执行机构等部件组成,实现可以在现场监控柜自动或者手动调节设备运行,在集控室监视设备运行情况。
监测功能
减温减压装置监控系统根据工艺流程与自动调节、控制要求来实施,主要监测、报警、指示参数包括:
一次蒸汽入口压力指示、压力高报警;
二次蒸汽出口压力指示、压力高低报警;
减温水入口压力指示、压力低报警;
新蒸汽压力指示、高报警;
一次蒸汽入口温度指示、温度高报警;
二次蒸汽出口温度指示、温度高低报警;
减温水入口温度指示;
二次蒸汽出口流量指示;
上述参数在现场监控柜内采集显示和报警,同时可以将数据传送到集控室。监测系统具有传感器故障和通讯故障自检功能,其常温下监测精度不大于1.0%。
控制功能
监控系统根据装置中入口(新)蒸汽压力、出口(二次)蒸汽的压力和温度,自动调节热源蒸汽和减温水的流量,保证减温减压装置工作的稳定和安全。
具体包括以下控制:
1、 二次蒸汽出口压力控制
当二次蒸汽出口压力偏离设定参数时,自动控制系统将通过调节减温减压阀的开度(即调节蒸汽流通面积),确保二次蒸汽的出口压力控制在标准范围内。
具体措施:根据二次蒸汽压力信号,调节减温减压阀开度,从而确保稳定二次蒸汽出口压力。

2、二次蒸汽出口温度控制
当二次蒸汽出口温度偏离设定参数时,自动控制系统将通过调整减温水流量对二次蒸汽出口温度进行调节,确保二次蒸汽的出口温度控制在标准范围内。
具体措施:根据二次蒸汽出口温度信号,调节减温水调节阀开度,从而稳定二次蒸汽出口温度。

安全保护
减温减压装置监控系统的另一个重要任务是对装置进行自动保护,自动保护包括安全保护和自动连锁。对于自动化装置,为达到其安全、可靠的运行和无人管理的目的,在正常运行过程中产生异常情况,要求相应的元件能监测到故障产生的原因,并自动停止装置的运行和发出声光报警,这就是安全保护的目的。减温减压装置的安全保护包括二次蒸汽压力过高、温度过高自动保护。自动连锁包括启动、停机等功能的连锁。
装置热力计算
根据下列减温减压热力系统简图流程,以物质平衡和绝热等焓计算为原则进行各工况及负荷的热力计算。热力计算的主要目的是确定进入减温减压装置的一次蒸汽流量和减温水量。
按二次蒸汽的产汽量,对热源蒸汽工况进行计算,可计算出一次蒸汽消耗量、减温水消耗量与二次蒸汽中的含水量,同时按设计的结构尺寸,得到一次蒸汽流速、新蒸汽流速、二次蒸汽减压阀出口管道流速、二次蒸汽出口流速和减温水管道流速等参数。

减压的压力分配原则
考虑到蒸汽在喉部的高速冲刷和噪声,减温减压阀压降不宜选取过大,一次可调减压按0.546~0.6选取,二次可调减压按0.546~0.8选取。节流孔板(孔罩)压力降按0.5~0.9选取,第一级可选小些,后面几级可选大些。
结束语
通过对传统减温减压装置(一次可调减压和一次可调减温)的分析比较,第五代减温减压装置结构合理紧凑,在大变工况等极端条件下具有优良的调节性能。流量调节比可达1:20以上,减温和减压幅度也有很大提高,减低噪声方面也有很大提高,根据实际运行考验从传统的减温减压装置的87dbA以上降低到84dbA以下。
免责声明:文章内容来自互联网,本站仅提供信息存储空间服务,真实性请自行鉴别,本站不承担任何责任,如有侵权等情况,请与本站联系删除。