今天要给大家介绍的功能是蒸汽减温减压计算,此功能比较简单,这次大家应该不会放弃了。
1 蒸汽减温减压
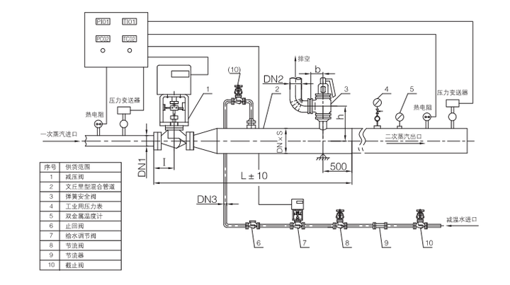
一般来说,从锅炉房接出的蒸汽温度和压力都较高,为合理利用热能,需将蒸汽的压力和温度降低至用户需求的参数。在工业中,一般采用减压阀或节流孔板来实现减压。采用机械雾化喷嘴向蒸汽中喷水来实现减温。减温减压装置有一体式的(图2),也有分体式的(图1)。


2 计算案例演示
2.1 案例1(过热蒸汽→过热蒸汽)
入口蒸汽温度485℃、压力5.42MPa(表压)、入口流量8t/h,要求出口参数为311℃、0.99MPa(表压)。问:加入冷水(1.6MPa(g)、25℃)的流量应为多大?
计算原理其实很简单,物料守恒+能量守恒。化简就会得到下面这个式子。
F₂即为冷水质量流量。

用APP计算就非常简单了,输入参数后直接计算。

2.2 案例2(饱和蒸汽→饱和蒸汽)
入口蒸汽压力为1MPa(g)饱和蒸汽、2t/h,需减压至0.4MPa(g)饱和蒸汽。问:加入冷水(1MPa(g)、20℃)的流量应为多大?注意:饱和蒸汽只需要输入温度或压力中的一个参数。例如此案例中只需要输入压力1MPa(g),此时温度是灰色的,无法输入数据,下图中填的485℃并不参与计算,软件会自动计算1MPa(g)下的饱和温度及焓值。

2.3 案例3(过热蒸汽→饱和蒸汽)
入口蒸汽参数:1.3MPa(g)、270℃、5t/h,需减温减压至152℃的饱和蒸汽。问:加入冷水(1.3MPa(g)、25℃)的流量应为多大?
-少年,我看你骨骼精奇,是万中无一的化工奇才,振兴行业的重任就交给你了。我这有个APP,今日与你有缘,就便宜卖给你了。
-哎,哎,干嘛打人啊,不买也不要打人啊……


免责声明:文章内容来自互联网,本站仅提供信息存储空间服务,真实性请自行鉴别,本站不承担任何责任,如有侵权等情况,请与本站联系删除。